1 应用范围
本系列中间继电器用于各种保护和自动控制装置中,以增加保护和控制回路的触点数量及容量。
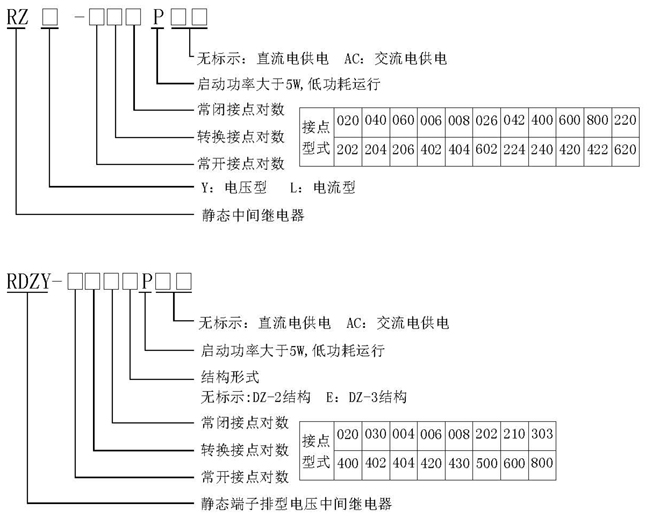
2 型号定义

3 主要性能
本系列中间继电器采用电子控制回路控制多个全密封继电器同时导通或断开。并具有如下性能和特点:
3.1 采用高性能密封继电器,防潮,防尘,不断线,可靠性高。
3.2采用集成电路原理构成,克服了电磁型继电器的触点调节困难、延时精度不高的问题,具有良好的抗振性减少了维护工作量,在一定程度上降低了劳动强度。
3.3 继电器动作后有指示灯指示。
3.4 继电器电气和机械寿命长。
3.5绝缘耐压水平高,触点容量大,触点接触电阻小。
4 技术条件
4.1 环境基准条件
环境温度:20±2℃
相对湿度:45%~75%
大气压力:86~106KPa
4.2 正常使用条件
环境温度:-10℃~+50℃
环境相对湿度:不大于90%
大气压力:80~110KPa
储存和运输过程中极限温度:-25℃~+70
使用地点的海拔高度:不大于2500米
使用环境的周围介质无爆炸危险;不含有腐蚀性气体;所含导电尘埃的浓度不应使绝缘水平降低到允许极限值以下。
4.3 特性参数
4.3.1 额定电压:24VDC,48VDC,110VDC,220VDC,22OVAC,380VAC;电压允许波动范围:0.8~1.15倍额定电压。
4.3.2 动作值
直流电压型:约不大于70% 额定电压,约不小于50% 额定电压。
交流电压型:约不大于70% 额定电压,约不小于30% 额定电压。
直流电流型:不大于70% 额定电流,不小于30% 额定电流。
4.3.3返回值:不小于5% 额定值。
4.3.4动作和返回时间:不大于20mS。
4.3.5大功率启动继电器动作时间:不大于30mS,返回时间不大于20mS。
4.4 触点最大容量:
切断负载能力:直流250V以下,τ=5ms,感性负载50W,阻性负载150W;
交流250V以下,负载1200VA;
允许长期接通电流:5A。
4.5最大功耗
直流电压型:220VDC下,不大于3W。
交流电压型:220VAC下,不大于3VA。
大功率启动中间继电器:大于5W。
4.6 绝缘电阻:用开路电压500V兆欧表测量继电器各导电端子连在一起对外露的非带电金属部分或外壳之间绝缘电阻应不小于10MΩ。
4.7 绝缘耐压:各引出端子对外壳锁紧螺钉能承受工频电压2000V,同组触点间能承受工频电压1000V,
历时一分钟无击穿。
4.8 抗干扰性能:符合国家GB6162-85《静态继电器及保护装置的电气干扰试验》标准。
4.9 电气寿命:在DC250V回路,切断电流τ=5ms,50W时,104次以上。
4.10 机械寿命:触点在空载状态下为300万次。
5 结构型式(详见继电器结构尺寸图)
5.1嵌入式板后接线结构AK11、AP11 和凸出式板前接线AQ11背视接线图(以公司产品样本为准)
5.2 JK-1/18结构背视接线图(以公司产品样本为准)
5.3 DZ-2结构端子排型端子接线图(以公司产品样本为准)
特殊触点型式继电器的端子接线图(以公司产品样本为准)
5.4 DZ-3结构端子排型端子接线图(以公司产品样本为准)
6 使用
在继电器通电前应确认接入继电器的电压等级是否与实际参数相符,否则可能会损坏继电器;检查继电器在运输和储藏过程中是否损坏,继电器螺丝紧固件应无松动;如遇有损坏部件,请联系我们给您更换。
7 订货须知
订货时需注明继电器型号规格、数量、结构形式,额定电压或电流以及其它要求。